|
Для формирования цифр и знаков на семисегментных и матричных индикаторах и запуска шкальных индикаторов используют различные преобразователи кодов, иногда неправильно называемые дешифраторами. Существуют также микросхемы для преобразования двоичного кода в двоично-десятичный, и наоборот. Рассмотрим такие микросхемы.
Микросхема К155ПП5 - преобразователь двоично-десятичного кода в код семисегментного индикатора (рис. 110), ее можно применять совместно с полупроводниковыми индикаторами с общим анодом, например АЛ305А или АЛС324Б. Для нормирования тока элементов индикатора между его катодами и выходами микросхемы следует включить ограничительные резисторы, сопротивление которых определяется в соответ ствии с рабочим током индикатора. Вход Е микросхемы может быть использован для гашения индикатора, которое происходит при подаче на этот вход лог. 1. Индикация осуществляется при лог. 0. На рис. 111 приведено стандартное обозначение сегментов семисегментных индикаторов, а на рис. 112 - форма индицируемых знаков. Микросхемы КМ155ИД8А, КМ155ИД8Б, КМ155ИД9 - преобразователи двоично-десятичного кода 1-2-4-8 в коды работы индикаторов, состоящих из 27 отдельных светодиодов (ИД8, рис. 113) и из 20 светодиодов (ИД9, рис. 114). Микросхемы имеют по четыре входа для подачи
входного кода. Число выходов микросхемы КМ155ИД8 составляет 18, микросхемы КМ155ИД9 - 13. К каждому выходу микросхем должны быть подключены или один, или два последовательно включенных светодиода, соединенных с источником питания +5 В. На рис. 113 (б) и 114 (б) на элементах индикаторов указаны номера выводов микросхем, к которым должны быть подключены светодиоды индикаторов. Микросхемы выполнены с "открытым" коллекторным выходом и содержат ограничительные резисторы двух номиналов - для выходов, стыкуемых с двумя последовательно включенными светодиодами, номинал ограничительного резистора меньше, что обеспечивает одинаковый ток
через все светодиоды индикатора - 10 мА для микросхем КМ155ИД8А и КМ155ИД9 и 15 мА для КМ155ИД8Б. Для входных кодов чисел 0-9 на светодиодах индицируются соответствующие цифры, для кода числа 10 знак "-", для кода числа 11 - буква "Е". Для кодов чисел 12-15 все светодиоды индикаторов погашены.
Микросхема КМ155ИД9 может быть использована и с обычными полупроводниковыми семисегментными индикаторами с общим анодом аналогично К155ПП5 (рис. 115). В отличие от использования микросхемы К155ПП5 не требуются ограничительные резисторы и добавляется возможность индикации знака "-" и буквы "Е". При необходимости можно увеличить число диодов в индикаторах, управляемых от микросхемы КМ155ИД9, до 27 (рис. 116, а) и до 34 (рис. 116, б). В этом случае напряжение питания цепочек из трех светодиодов должно быть увеличено до 7 В, а для четырех светодиодов - до 9 В. Одиночные светодиоды должны быть по-прежнему подключены к источнику питания +5 В. ; Микросхема КМ155ИД11 - преобразователь двоичного кода в код управления светодиодной шкалой, формирующий светящийся "столбик", число светящихся точек в котором равно числу, соответствующему входному коду (рис. 117). Микросхема имеет три входа 1, 2, 4 для подачи входного кода, вход разрешения Е, вход переноса PI, восемь выходов для подключения светодиодной шкалы 0-7 и выход переноса Р.
При подаче лог. 1 на вход PI и лог. 0 на вход Е лог. 1 появляется на том выходе микросхемы, номер которого соответствует десятичному эквиваленту кода на входах 1, 2, 4 и на всех выходах с меньшим номером, при этом на выходе Р -лог. 0. Если на вход PI подать лог. 0, на выходах 0-7 будет лог. 1, на выходе Р -лог. 0 независимо от сигналов на входах Е и 1,2,4. Если на входах PI и Е лог. 1, на выходах 0-7 лог. 0, на выходе Р - лог. 1. Выходы микросхем выполнены с от-
крытым эмиттером и ограничительным резистором, обеспечивающим выходной ток для непосредственного подключения светодиодов между выходами и общим проводом. При работе одной микросхемы с восемью светодиодами высота "столбика" светящихся светодиодов будет на единицу больше десятичного эквивалента кода на входах 1,2,4. Рис. 118 иллюстрирует соединение двух микросхем КМ155ИД11 для индикации 16 уровней. Если на входе 8 устройства по схеме рис. 118 лог. 0, на выходе Р DD1 лог. 1, микросхема DD2 работает так, как описано выше, и светодиоды HL1 - HL8 образуют столбик, высота которого на единицу больше численного эквивалента кода на входах 1,2,4. Если на входе 8 устройства лог. 1, на входе разрешения Е микросхемы DD1 появится лог. 0, в работу вступит DD1 и в соответствии с поданным на входы 1,2,4 кодом начнут включаться светодиоды HL9 - HL16. На выходе Р появится лог. 0, он подается на вход PI DD2 и включит все светодиоды HL1 - HL8 независимо от сигналов на других входах DD2.
Таким образом, в схеме рис. 118 число светящихся диодов на единицу больше десятичного эквивалента входного кода - входному коду 0000 соответствует один включенный светодиод HL1, коду 1111-16 светодиодов. Для построения шкал с большим числом индицируемых уровней необходим дополнительный дешифратор, например К155ИД4 (рис. 119). Работает такое устройство аналогично. Если на входах 8 и 16 лог. 0, то лог. 0 с выхода 0 DD1 включает DD5, высота столбика составляет 1-8 светодиодов. Если на входе 8 лог. 1, на входе 16 - лог. 0, включается DD4, лог. 0 с ее выхода Р включает HL1 - HL8. При лог. 1 на входах 8 и 16 начинает работать DD2, лог. 0 с ее выхода Р включает HL17 -HL24, на выходе Р DD3 появляется лог. 0, включающий HL9 - HL16, лог. 0 с выхода Р DD4 включает HL1 - HL8. Таким образом, и здесь число светящихся светодиодов на единицу больше десятичного эквивалента входного кода. Вход Е устройства по схеме рис. 119 можно использовать для гашения шкалы - при подаче на него лог. 1 все светодиоды будут выключены независимо от сигналов на входах 1-16. При необходимости построения шкал с большим числом индицируемых уровней необходимо использовать соответствующее число микросхем К155ИД11 и дешифратор с большим числом выходов (К155ИД4 в соответствующем включении, К555ИД7, К155ИД-). Микросхема КМ155ИД12 - стробируемый дешифратор трехразрядного двоичного кода, подаваемого на входы 1-2-4, в позиционный (рис. 117). Лог. 1 появляется на том выходе микросхемы, номер которого соответствует десятичному эквиваленту входного кода, при этом на входе Е должен быть лог. 0. Если на вход Е подать лог. 1, на всех выходах будет лог. 0. К выходам этой микросхемы можно подключить светодиоды шкалы аналогично КМ155ИД11, в результате в шкале будет светиться один светодиод с номером, на единицу большим десятичного эквивалента входного кода. При необходимости можно соединять микросхемы КМ155ИД12 в соответствии с рис. 118 или 119, естественно, исключив цепи выводов Р и PI.
Микросхема КМ155ИД13 имеет те же выводы, что и КМ155ИД11, но иную логику работы. Она обеспечивает построение шкал, в которых светятся одновременно два рядом расположенных светодиода -один с номером, на единицу большим десятичного эквивалента входного кода, и второй с номером, равным эквиваленту. При подаче на вход PI лог. 1, на вход Е лог. 0 входному коду 000 соответствует лог. 1 на выходе 0, входному коду 001 - лог. 1 на выходах 0 и 1, коду 010 - лог. 1 на выходах 1 и 2 и т. д. Кроме того, входному коду 000 и лог.0 на входе Е соответствует лог. 0 на выходе Р (во всех остальных случаях на выходе Р лог. 1). Лог. 0 на входе PI включает светодиод, подключенный к выходу 7, независимо от всех других входных сигналов, этот вход не влияет ни на какие другие выходы. При соединении микросхемы КМ155ИД13 по схемам рис. 118 или 119 можно получить устройства, в которых положение двух светящихся светодиодов будет определяться входным сигналом так же, как это описано для одной микросхемы КМ155ИД13 - номер верхнего светодиода на единицу больше десятичного эквивалента входного кода, ниже его светится еще один светодиод. Нулевому входному коду соответствует свечение одного светодиода HL1. Микросхема К555ИД18 (рис. 120) - преобразователь двоично-десятичного кода 1-2-4-8 в сигналы управления семисегментным индикато-
ром, имеет выходы с открытым коллектором и предназначена для управления полупроводниковыми индикаторами с общим анодом, которые подключаются к выходам микросхемы через ограничительные резисторы (рис. 121). Особенность микросхемы - возможность гашения левых незначащих нулей при индикации многоразрядных чисел и возможность одновременного включения всех сегментов индикатора для контроля его исправности. Для обеспечения указанных режимов используют два входа - Е0 и К и двунаправленный вывод Е. Обычный режим преобразования входного кода осуществляется при подаче на входы Е0 и К лог. 1, вывод Е можно при этом оставить свободным - в состав микросхемы входит резистор (сопротивлением около 5 кОм), включенный между выводом Е и цепью +5 В. Если на вывод Е подать лог. 0, независимо от состояния всех остальных входов происходит гашение всех сегментов индикатора, подключенного к выходам микросхемы. Если на вывод Е подать лог. 1 или оставить его свободным, а на вход К (Контроль) подать лог. 0, независимо от сигналов на других входах включаются все сегменты индикатора. Наиболее интересный режим осуществляется в следующем случае: на входе К лог. 1, вывод Е свободен, на входе Е0 (гашение нуля) лог. 0. В этом случае при подаче на выходы 1,2,4,8 входного кода, соответствующего цифрам 1-9, происходит индикация этих цифр, при подаче кода цифры 0 - гашение индикатора и выдача на вывод Е лог. 0. Поэтому, если соединить несколько микросхем К555ИД18 и индикаторов в соответствии с рис. 121, можно получить гашение всех незначащих нулей в старших разрядах. Если в старшем разряде (DD1) должен индицироваться нуль, он гасится и на выводе Е DD1 появляется лог. 0, разрешающий гашение нуля в DD2, и т. д. Если во всех разрядах нуль, то ни один из индикаторов не включен, на выводе Е микросхемы младшего разряда - лог. 0, являющийся признаком подачи нулевого числа, этот сигнал может быть использован, например, в таймерах. Если необходимо, чтобы при всех нулях младший разряд не гасился, на вход Е0 младшего разряда нужно подать лог. 1. Если нужно обеспечить контроль индикаторов в схеме рис. 121, на объединенные входы К всех микросхем можно подать лог. 0. Для
принудительного гашения всех индикаторов на рис. 121 независимо от входного кода на выводы Е всех микросхем можно подать лог. 0 от соответствующего числа элементов с открытым коллектором, например К555ЛН2. Сочетание включенных сегментов при входных кодах, соответствующих числам 10-14, не соответствует никаким буквам или знакам, при входном коде 15 происходит гашение индикатора. Для микросхемы К555ИД 18 максимальное напряжение, подводимое к выходам, находящимся в состоянии лог. 1,15 В, максимальный выходной ток в состоянии лог. 0-24 мА.
Для генерации знаков на 35-элементных индикаторах и дисплеях можно использовать микросхемы К155РЕ21, К155РЕ22, К155РЕ23, К155РЕ24: К155РЕ21 - для воспроизведения русских букв (за исключением "Ъ"), К155РЕ22 -букв латинского алфавита, буквы <<Ъ>> и некоторых знаков, К155РЕ23 - цифр и различных знаков (табл. 5). Каждая из этих микросхем содержит основную часть необходимой информации, недостающая часть содержится в микросхеме К155РЕ24. Цоколевка всех четырех микросхем одинакова (рис. 122), в микросхеме К155РЕ24 вывод 9 не используется. Каждая микросхема со держит три входа выбора строки в матричном индикаторе В1, В2, В4, пять входов выбора индицируемого знака А1 - А16, два входа разрешения Е. Входы Е разрешают появление сигналов лог. 0 на выходах микросхемы лишь при подаче лог. 0 на оба входа Е. При подаче на входы В1, В2, В4 кода номера строки на выходах 1,2, 3,4 микросхемы появляется лог. 0 для включения элементов индикатора данной строки. Крайнему левому элементу строки соответствует сигнал на выходе 1, второму слева - на выходе 2 и т. д. Для крайнего правого элемента должна использоваться информация с одного из трех выходов микросхемы К155РЕ24. Выход 3 этой микросхемы дополняет информацию микросхемы К155РЕ21, выход 2 - микросхемы К155РЕ22, выход 1 - микросхемы К155РЕ23. Счет строк индикатора ведется сверху вниз: первой строке соответствует код 001 (младший разряд - В1), последней - код 111. Код 000 не используется. Индицируемый знак определяется кодом, подаваемым на входы выбора знака А1 - А16 в соответствии с табл. 5. На рис. 123 приведена схема соединения микросхем К155РЕ21, К155РЕ22, К155РЕ23, К155РЕ24 между собой, обеспечивающая получение информации, необходимой для индикации всех указанных в табл. 5 знаков. Выходы микросхем выполнены с открытым коллектором, что позволяет объединить их между собой и требует установки нагрузочных резисторов R1 - R7. Старшие разряды кода индицируемого знака А32 и А64 выбирают микросхему (DD1, DD2 или DD3), Таблица 5
а также необходимый выход микросхемы DD4 с помощью мультиплексора DD6. При А32 - А64 - 0 ни одна из микросхем DD1 - DD3 не выбрана, на выходах 1-5 лог. 1. Если на входе А32 лог. 1, на входе А64 - лог. 0, включается DD1, на выход 5 проходит информация с выхода 3 микросхемы DD4, индицируются русские буквы. При лог. 0 на входе А32 и лог. 1 на входе А64 выбирается микросхема DD2, индуцируются буквы латинского алфавита, при А32=А64=1 индицируются цифры и знаки. Вполне возможны другие варианты подключения входов Е микросхем к старшим разрядам источника кода знаков. Если какая-либо из микросхем оказывается лишней, например, не используются латинские буквы, вместо мультиплексора DD6 можно использовать микросхему К155ЛА- (рис. 124). В этом случае при А32 = 0 выбирается DD1 и индицируются русские буквы, при А32 = 1 выбирается DD3, происходит индикация цифр и знаков.
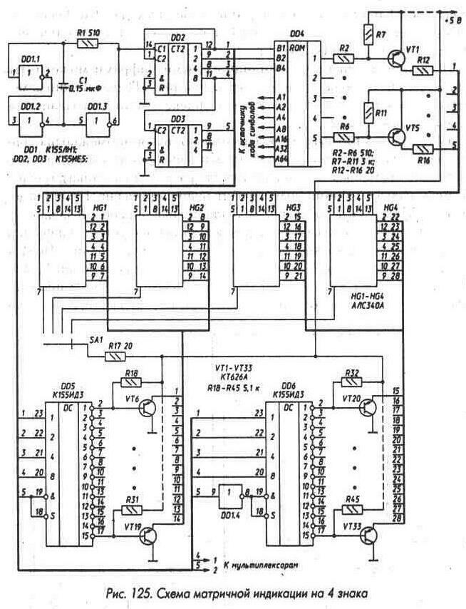
Как пример использования микросхем К155РЕ21 - К155РЕ 24, рассмотрим схему индикатора для четырех знаков с использованием светодиодных матриц АЛС340А (рис. 125). На этой схеме DD4 обозначены элементы схемы рис. 123 (резисторы R1 - R4 в этом случае на рис. 123 не нужны). Генератор DD1.1, DD1.2, DD1.3 со счетчиком строк DD2, DD3 обеспечивает на выходах последних поочередное появление кодов 00000, 00001, 00010...11111 и снова 00000 и т. д. Подключенные к выходам DD2 и DD3 дешифраторы DD5 и DD6 поочередно включают транзисторы VT6 - VT33. В результате поочередно на строки индикаторов HL1 - HL4 подается напряжение около +0,8 В. К выводам строк индикаторов подключены катоды светодиодов, расположенных на пересечении строк и столбцов. Аноды светодиодов подключены к выводам столбцов. Напряжение +5 В подается на выводы столбцов через ключи на транзисторах VT1 -VT5, управление ключами ведется от выходов 1-5 DD4. Ток через диоды индикаторов ограничен резисторами R12 - R16 на уровне около 100 мА. Скважность импульсов тока - 32, средний ток через каждый светящийся светодиод - около 3 мА, что обеспечивает нормальную яркость его свечения. Перебор строк одного индикатора идет сверху вниз, перебор индикаторов - слева направо. Состояниям счетчика строк 00000, 010000, 10000,11000 не соответствует выбор каких-либо строк индикаторов, выходы 0 и 8 дешифраторов DD5 и DD6, соответствующие этим состояниям, не использованы. Индицируемые знаки определяются кодами, подаваемыми на входы А1 - А64 DD4. Смена этих кодов должна осуществляться в моменты перехода от одного индикатора к другому. Для смены кодов можно использовать мультиплексоры, например К155КП2, управляемые с выходов 1 и 2 устройства. Лог. 0 на обоих выходах 1 и 2 соответствует включению индикатора HL1, лог. 1 на выходе 1 и лог. 0 на выходе 2 - индикатора HL2 и т. д. Десятичная точка перед индицируемыми цифрами может быть включена переключателем SA1. Транзисторы КТ626А можно заменить на КТ626 с любым буквенным индексом или на транзисторные матрицы КТС622А, Б. Если необходимо вывести большое число знаков, возможно пропорциональное наращивание числа выходов дешифратора счетчика строк (при одновременном увеличении числа разрядов счетчика), однако возможен более экономичный вариант, например, на рис. 126 приведена измененная часть схемы рис. 125 для индикации восьми знаков. В этой схеме, так же как и в схеме рис. 125, используется дешифратор на 28 выходов, однако индикаторы объединены в две группы. Первая группа индикаторов по столбцам управляется транзисторами VT1 -VT5, вторая - транзисторами VT34 - VT38. Пока на выходе 2 микросхемы DD3 счетчика строк (он должен быть в этом случае шестиразрядным) лог. 0, выходные сигналы через микросхемы DD7 и элемент DD9.1 включают транзисторы VT1 - VT5 и поочередно включаются индикаторы HL1 - HL4. Когда на выходе 2 микросхемы DD3 появляется лог. 1, выходные сигналы П-У проходят через микросхему DD8 и элемент DD9.2 на транзисторы VT34 - VT38, включаются индикаторы HL5 - HL8. Скважность импульсов тока через светодиоды в схеме рис. 126 составляет 64, поэтому амплитуда импульсов увеличена до 200 мА за счет уменьшения сопротивления токоограничительных резисторов. Рассмотренный вариант включения индикаторов (рис. 126) может быть использован и при меньшем, чем восемь, числе разрядов.
Описанные выше микросхемы К155РЕ21 -К155РЕ24 являются постоянными запоминающими устройствами (П-У), запись информации в которые произведена на заводе. В состав серии К155 входит микросхема П-У К155РЕ- (рис. 127), программирование которой для изготовления необходимого преобразователя кодов может быть произведено потребителем. Микросхема К155РЕ- имеет пять адресных входов 1, 2, 4, 8, 16, вход раз решения Е, восемь выходов. Микросхема позволяет записать 32 восьмиразрядных двоичных слова и может быть широко использована при разработке различных радиоэлектронных устройств. При изготовлении микросхемы на заводе во все слова по всем адресам записывают лог. 0. При программировании потребитель может записать в определенные биты слов лог. 1 и получить П-У с нужной информацией. Микросхема К155РЕ- имеет "открытые" коллекторные выходы, что позволяет объединять микросхемы по выходам, управление выбором нужной микросхемы осуществляется подачей лог. 0 на вход Е микросхемы. Для микросхем, на входы Е которых подана лог. 1, на всех выходах также лог. 1. До программирования все входы микросхемы равноценны, как равноценны и ее выходы, что позволяет использовать их в произвольном порядке, чем упрощается разводка печатных плат. Предприятие-изготовитель не гарантирует полную программируемость микросхем К155РЕ- (примерно в половину новых микросхем необходимую информацию записать нельзя). Примером использования микросхем К155РЕ- является изготовление преобразователей кода для индикации цифр и некоторых букв на семи- и девятисегментных индикаторах.
Микросхемы К155ПР6 и К155ПР7 (рис. 128) служат для преобразования двоично-десятичного кода в двоичный (К155ПР6) и двоичного кода в двоично-десятичный (К155ПР7). Микросхемы являются постоянными запоминающими устройствами, программирование которых произведено на заводе-изготовителе. По функциональному назначению выво дов указанные микросхемы идентичны микросхемам К155РЕ-. Включение микросхем К155ПР6 и К155ПР7 в простейшем варианте проиллюстрировано на рис. 129. Одна микросхема К155ПР6 позволяет преобразовать двоично-десятичный код чисел 0-39 в двоичный. Младший разряд (разряд единиц) передается мимо микросхем, так как он совпадает в двоично-десятичном и двоичном кодах. Аналогично одну микросхему К155ПР7 можно использовать для преобразования двоичного кода чисел 0-63 в двоично-десятичный.
Микросхема К155ПР6 позволяет также преобразовать двоично-десятичный код чисел 0-9 в код дополнения до 9 (рис. 130, а) и до 10 (рис. 130, б). Сумма десятичных чисел, соответствующих входному и выходному кодам схемы рис. 130 (а), равна 9, а схемы рис. 130 (б) - 10. В схеме рис. 130 (б) при входном коде, соответствующем числу 0, выходной код также соответствует 0. Микросхему К155ПР6 можно применять для преобразования данных, вводимых в двоично-десятичном коде, в двоичный, например для управления микросхемой К155ИЕ8 в синтезаторе частоты или для ввода двоично-десятичного кода в цифроаналоговый преобразователь, работающий, как правило, в двоичном коде. Микросхема К155ПР7 может быть использована для преобразования в десятичный вид данных, полученных в двоичном коде, например с выхода аналогоцифрового преобразователя для индикации в десятичном виде.
Как правило, разрядности одиночных микросхем недостаточно для решения большинства задач преобразования кодов, в этих случаях применяют каскадное соединение микросхем. На рис. 131 показано соединение двух микросхем К155ПР6 для преобразования двоично-десятичных кодов чисел 0-99 в двоичный, на рис. 132 -шести микросхем для преобразования кодов чисел 0-999. На рис. 133 и 134 представлены схемы для преобразования двоичных кодов чисел 0-255 и 0-511 в десятичный. Отметим, что для преобразования кодов десятичных чисел 0-9999 в двоичный требуется 19 микросхем К155ПР6, а для преобразования кодов двоичных чисел 0-4095 и 0-65535 в двоично-десятичный - соответственно 8 и 16 микросхем К155ПР7. Микросхемы К155ПР6 и К155ПР7 выполнены с "открытым" коллекторным выходом, поэтому для обеспечения помехоустойчивой работы микросхем между их выходами и плюсом питания следует устанавливать нагрузочные резисторы 1...5.1 кОм, эти резисторы на приведенных схемах условно не показаны. Вход разрешения работы микросхем Е должен быть подключен к общему проводу, при подаче на него лог. 1 все выходы переходят в выключенное состояние. |
||||||||||||||||||||||||||||||||||||||||||||||||||||||||||||||||||||||||||||||||||||||||||||
Преобразователи кодов ПП
Doc
Просмотров: 14721