Антенное сторожевое устройство

В последнее время стал популярным новый вид воровства - хищение дорогих индивидуальных антенн промышленного производства с антенными усилителями, устанавливаемых на крышах многоэтажных домов. Это происходит обычно в тот момент, когда просмотр передач не ведется, и об отсутствии антенны их владельцы узнают лишь включив телевизор.

Предлагаемое мной устройство охранной сигнализации подает звуковой сигнал тревоги при попытке отключения телевизионной антенны или обрыве питающего кабеля. Оно отличается надежностью, простотой конструкции, широким диапазоном питающих напряжений, малыми размерами, не требует дефицитных деталей и может быть собрано даже начинающим радиолюбителем.

Питается устройство от блока питания, входящего в комплект антенного усилителя, потребляя ток в режиме покоя не более 3 мА, а в режиме подачи сигнала тревоги - менее 1 мА. Это особенно важно, так как ток, потребляемый непосредственно антенным усилителем, составляет более 30 мА, а трансформатор, входящий в состав блока питания, работает в режиме предельных нагрузок.

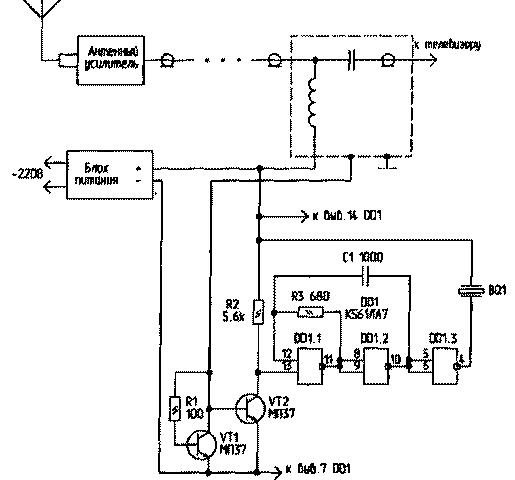
Схема устройства представлена на рисунке. Она состоит из ключа на транзисторах VT1 и VT2 и тонального генератора на микросхеме DD1. Устройство включено в разрыв минусовой цепи питания антенного усилителя и работает следующим образом. При включении блока питания в сеть транзистор VT1, благодаря резистору R1, открывается, и напряжение подается на антенный усилитель. Ток, протекающий через усилитель, создает падение напряжения, достаточное для открывания транзистора VT2. При этом напряжение на его коллекторе менее 1 В,что воспринимается входом элемента DD1.1 как логический "О", и генератор не работает.

При обрыве или отсоединении антенного кабеля питающее напряжение снимается с транзистора VT1. Транзистор VT2 закрывается. На его коллекторе появляется напряжение логической "1". При этом генератор включается и подает сигнал тревоги.

Тональный генератор выполнен по схеме мультивибратора на двух логических элементах - DD1.1 и DD1.2. Элемент DD1.3 является буферным. Генератор нагружен на пьезоэлектрический излучатель от электронных часов. Конструкция устройства позволяет использовать любые маломощные германиевые транзисторы структуры п-р-п, обладающие в открытом состоянии меньшим сопротивлением перехода коллектор-эмиттер и имеющие меньшее напряжение смещения. Допускается использование транзисторов структуры р-п-р, однако это потребует изменения полярности включения устройства в цепь питания антенного усилителя и применения дополнительного инвертора перед DD1.1.

Микросхему DD1 можно заменить аналогичной из серий К1561 или 564. Резисторы и конденсаторы - любого типа, желательно малогабаритные. Устройство смонтировано в корпусе блока питания антенного усилителя. При этом пьезоэлектрический излучатель выведен наружу и приклеен к боковой стенке корпуса через тонкую поролоновую прокладку.

Проверка работы устройства производится следующим образом.

Включите блок питания антенного усилителя в сеть. От антенного штекера, ведущего к телевизору, отсоедините центральную жилу кабеля (она прикручивается винтом). При этом должен прозвучать тональный сигнал тревоги. При необходимости частоту тона можно изменить подбором емкости С1.

Данное сторожевое устройство можно использовать для защиты от хищения спутниковых антенн и других изделий, питание которых производится по двухпроводной линии.

Обсудить эту статью на форуме (0 ответов).
Вся информация, предоставленная на данном ресурсе разрешена к ознакомлению детям школьного возраста. Все практическое использование может быть связана с повышенной электрической опасностью и разрешено детям только под присмотром взрослых.