Основные параметры Номинальный диапазон частот, Гц 20...20 000
Номинальная выходная мощность на нагрузке сопротивлением 8 Ом (при коэффициенте гармоник в номинальном диапазоне частот не более 0,5%), Вт 30
Номинальное входное напряжение, В 1,5
Фазовый сдвиг в номинальном диапазоне частот 10╟
Температурный интервал устойчивой работы усилителя, ╟С -20...+60
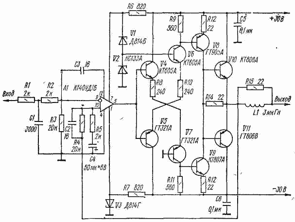
Первый каскад усилителя собран на операционном усилителе А1. Для того чтобы скорость нарастания сигнала на входе усилителя не превысила допустимого значения, применен фильтр нижних частот R1C1R2 с частотой среза около 20 кГц. Усиливаемый сигнал подается на инвертирующий вход операционного усилителя, сигнал ООС (с выхода усилителя) - на его неинвертирующий вход. Конденсатор С2 корректирует фазовую характеристику усилителя в области высоких частот. Частота среза каскада (с учетом коррекции через конденсатор СЗ) - около 30 кГц.
Второй каскад выполнен на транзисторах V4-V7 по схеме двухтактного каскодного усилителя. Частота среза этого каскада 4,7 МГц. Помимо инвертирования сигнала, он выполняет функции генератора стабильных токов смещения для транзисторов предоконечного каскада на транзисторах разной структуры V8 и V9. Включенные в их эмиттерные цепи резисторы R12, R13 создают местные ООС по току, что вместе со стабильными токами смещения и определяет высокую термостабильность усилителя в целом. Ток покоя транзисторов V8, V9 равен 30 мА (при температуре 60╟С он возрастает до 50 мА). Частота среза этой ступени усилителя 130 кГц.
Транзисторы оконечного каскада V10, VII включены по схеме эмиттерного повторителя и работают без начального смещения, т. е. при токе покоя, равном нулю. Для снижения неизбежных в этом случае искажений типа "ступенька" введен резистор R14. Благодаря этому при малых уровнях сигнала, когда транзисторы V10, VII закрыты, на нагрузку работает предоконечный каскад. Частота среза каскада на транзисторах V10, VII - около 140 кГц.
Для работы в этом усилителе пригоден операционный усилитель с коэффициентом усиления напряжения не менее 2000. Транзисторы оконечного каскада желательно подобрать с одинаковыми коэффициентами передачи тока (h21э >50). Вместо транзисторов ГТ321А в усилителе можно применить транзисторы КТ626 (с буквенными индексами А, Б, В), вместо ГТ905А и ГТ806В -соответственно КТ814Г и КТ816Г. Катушка L1 (30 витков) намотана в два слоя проводом ПЭВ-2-1,0 на каркасе диаметром 7 и длиной 25 мм.
Для охлаждения транзисторов V8, V9 применен теплоотвод П-образной формы, согнутый из полосы (размеры 100 X 50 мм) листового алюминиевого сплава толщиной 2 мм. Размеры основания теплоотвода - 50 X 50 мм, полок (на них закреплены транзисторы) - примерно 25 X 50 мм. Теплоотвод крепят на монтажной плате с таким расчетом, чтобы выводы транзисторов можно было соединить с остальными деталями короткими проводниками. Транзисторы V10 и VII устанавливают на универсальных теплоотводах типа 8.650.022 с эффективной площадью охлаждения 300 см2.
Налаживания усилитель не требует.. Перед подключением громкоговорителя необходимо убедиться, что постоянное напряжение на выходе не превышает ╠0,1 В, а ток покоя транзисторов V8, V9 - 50 мА.