Автомат световых эффектов с четырьмя режимами работы

89На дискотеках, в барах, клубах и т.д. очень часто можно встретить самые разнообразные автоматы световых эффектов, нередки они и в быту. В первую очередь это всяческие "бегущие огни" и "мигающие картинки", но возможны и более сложные световые эффекты. В качестве излучателей для таких автоматов обычно используются цветные гирлянды, составленные из множества маломощных лампочек, реже — одинарные излучатели или прожектора. Управляющие узлы любых современных мало-мальски сложных автоматов световых эффектов строятся на основе цифровой схемотехники. Это могут быть и простейшие схемы, использующие две-три микросхемы сдвиговых регистров и генераторов тактовых импульсов, и целые микрокомпьютеры со своим центральным процессором, памятью и средствами управления, работающие по свободно изменяемым или жестко заданным программам.

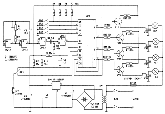
На рис.1 представлена одна из простейших схем. Несмотря на простоту, она достаточно эффективна и позволяет реализовать несколько комбинаций включения гирлянд: "бегущие огни", "бегущая тень" и два варианта попарного включения. Автомат реализован всего на двух микросхемах и предельно прост в повторении.

Режим работы автомата устанавливается с помощью блока выключателей SA1-SA4 и кнопки КН1. Основу автомата составляет микросхема регистра сдвига DD2. На микросхеме DD1 собран тактовый генератор, частоту которого можно плавно регулировать резистором R1.

При включении напряжения питания через RC-цепочку импульс сброса поступает на вход R микросхемы DD2. Далее пользователь должен ввести в автомат программу работы. Это осуществляется следующим образом: переключатели S1-S4 устанавливают в определенную комбинацию и нажимается кнопка КН1, в результате чего формируется высокий уровень на входах SL и SR микросхемы DD2, по спаду очередного импульса на входе С информация, заданная S1-S4, записывается в регистр. Резисторы R17, R18 и переключатель S5 составляют цепь, которая, формируя сигналы на входах SL и SR. задает направление сдвига информации в регистре, т.е. направление перемещения бегущего огня или бегущей тени.

С выхода микросхемы DD2 управляющие сигналы поступают на транзисторные ключи VT1-VT4, которые управляют силовыми симисторами. Применение симисторов позволило обойтись без силовых выпрямительных диодов. При общей нагрузке на канал до 500 Вт можно обойтись без теплоотводящих радиаторов для симисторов, но при большей мощности нагрузки (возможно до 2 кВт) применение таких радиаторов обязательно. Источник стабилизированного напряжения для питания схемы управления может быть любым с мощностью 5...10 Вт.

При настройке и эксплуатации устройства нельзя забывать о том, что конструкция находится под потенциалом сети ~220 В.

Обсудить эту статью на форуме (0 ответов).
Вся информация, предоставленная на данном ресурсе разрешена к ознакомлению детям школьного возраста. Все практическое использование может быть связана с повышенной электрической опасностью и разрешено детям только под присмотром взрослых.