Схем
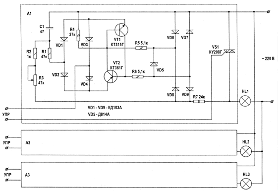
а фазоимпульсных узлов управления излучателями. Для каждого канала применяется три идентичных узла управления. Симисторы VS1, VS2, VS3 управляются сигналами с оптронов, они коммутируют лампы HL1, HL2, HL3, светимость которых изменяется путем фазоимпульсного управления. В узле управления используются диоды VD6-VD9, образующие выпрямительный мост, напряжение которого стабилизировано стабилитроном VD5. Пульсирующее напряжение через R5, R6 поступает на транзисторы VT1, VT2. В каждом полупериоде сетевого напряжения транзисторы VT1, VT2 открываются при зарядке С1 до напряжения, равного напряжению, поступающему на базу VT1. Время открытия VT1 регулируется резистором R3.
Каждый из трех каналов ЦМУ включает: фильтр с тремя оптронными управляющими каскадами, три блока управления А1, А2, A3, которые идентичны для всех каналов. В схемах фильтров для каналов СЧ и ВЧ конденсаторы С1 - С4 должны иметь емкости: 6800 пФ - для СЧ, 1500 пФ - для ВЧ.