Низкочастотный измерительный комплекс

Низкочастотный измерительный комплекс очень удобен в домашней лаборатории радиолюбителя, так как объединяет в себе генератор сигналов прямоугольной и синусоидальной формы, вольтметр переменного тока и частотомер. Питается прибор от одного общего блока питания.

Основные параметры
Диапазон генерируемых частот, Гц
20...3-105
Выходное напряжение (на нагрузке 600 Ом), В
2
Неравномерность АЧХ (от 100 Гц до 200 кГц), дБ
0,2
Коэффициент гармоник (в полосе 0,05... 50 кГц), %
0,5
Время установления колебаний (на частотах 20...30 Гц), с
3
Диапазон измеряемых напряжений, мВ
5...300
Погрешность (в полосе частот 0,02...50 кГц), %
2,5
Входной делитель повышает измеряемое напряжение, В
300
Входное сопротивление вольтметра, кОм
300
Диапазон измеряемых частот, Гц
20...3-105
Минимальное входное напряжение, мВ
20
Входное сопротивление частотомера, кОм
300

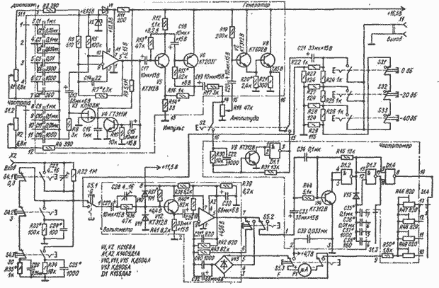
Основа генератора сигналов - операционный усилитель А1 с однополярным питанием. Искусственная средняя точка создана делителем на стабилитронах VI, V2. Коэффициент передачи определяется отношением резисторов R6 и R7* и равен 3. Конденсатор С14 устраняет паразитные колебания на высоких частотах. Частотно-зависимая обратная связь образована резисторами R1-R4 и конденсаторами С1-С12. АРУ для стабилизации амплитуды генерируемого напряжения выполнена на транзисторах V3 и V4.

На транзисторах V5, V6 собран широкополосный усилитель напряжения с коэффициентом передачи около 30. С регулятора уровня (резистор R18) напряжение поступает на составной эмиттерный повторитель (транзисторы V7, V8) и далее, через аттенюатор, на гнездо Выход. Формирователь прямоугольных импульсов представляет собой пороговое устройство на транзисторе V9 и элементе D1.1.

При измерении частоты и переменного напряжения на нижнем пределе делитель на резисторах R32-R35* и конденсаторах С23-С26 отключен. Входной сигнал поступает непосредственно на эмиттерный повторитель (транзистор V12), диоды V10 и VII защищают вход вольтметра от перегрузок. С эмиттера транзистора V12 исследуемый сигнал поступает на усилитель переменного напряжения на ОУ А2. Питание этого ОУ осуществляется также через искусственную среднюю точку, создаваемую резисторами R38, R39. Отрицательная обратная связь подается через диодный мост V13, в диагональ которого включен измерительный прибор P1.

При измерении частоты в цепь обратной связи А2 включается резистор R43, что превращает усилитель в усилитель-ограничитель с порогом ограничения на уровне 20 мВ. С выхода ОУ А2 импульсы с амплитудой около 1,5 В поступают на пороговое устройство (транзистор V14 и элемент D1.2), где формируются импульсы с крутым фронтом. На элементах D1.3 и D1.4 собран ждущий мультивибратор, на выходе которого формируются короткие отрицательные импульсы с частотой следования, равной частоте входного сигнала. Стрелочный прибор Р1, включенный в выходную цепь элемента D1.4, измеряет среднее значение его выходного тока, пропорциональное частоте входного сигнала. Диапазон измерений выбирают переключением конденсаторов С35-С38.

В приборе использованы резисторы типа МЛТ, сдвоенный переменный резистор СП-Ш с функциональной характеристикой типа Б. Резисторы входного делителя и аттенюатора подобраны с точностью не хуже ╠ 1 %. Подстроечные резисторы R46 -R49* СПО-0,15, электролитические конденсаторы типа К53-4. Конденсатор С16 должен иметь малый ток утечки, поэтому можно использовать К77-1, МБМ. Диодный мост V13 можно заменить любыми импульсными диодами, транзистор V14 может быть любым из указанной серии. Применять вместо него кремниевые транзисторы КТ315, КТ312 и другие нельзя, так как изменится уровень срабатывания АРУ.

Транзистор КП103Ж можно заменить на КП103И, КП103Е. Операционные усилители К140УД1А заменять нежелательно, так как при этом сужается диапазон рабочих частот. Стрелочный прибор М2001 с током полного отклонения 300 мкА. Все переключатели П2К с зависимой фиксацией, кроме кнопки Импульс (S2).

При налаживании вольтметра переменного тока проверяют режимы работы элементов и выставляют их согласно указанным на схеме. Напряжение на эмиттере транзистора V12 устанавливают подбором резистора R37*. Затем, подав (при нажатой кнопке S5.2) на вход вольтметра синусоидальное напряжение 300 мВ частотой 1 кГц, подстроечным резистором R36 устанавливают стрелку прибора на конечную отметку шкалы. Затем входной сигнал уменьшают до 20 мВ, проверяют правильность показаний прибора и при необходимости устраняют погрешность подбором резистора R40*. После этого опять повышают напряжение до 300 мВ и частоту до 200...309 кГц и подбором конденсаторов С28 и С31 добиваются отклонения стрелки на конечное деление шкалы.

Частотомер налаживают в такой же последовательности. На вход подают сигнал с амплитудой не менее 20 мВ и частотами 300 Гц, 3, 30, 300 кГц и, подстраивая резисторы R46-R49, устанавливают стрелку на конечном делении шкалы. Возможно потребуется подбор конденсаторов С35*- С38*. При невозможности установить стрелку на конечном делении шкалы по всем диапазонам подбирают резистор R50*

При налаживании генератора сигналов нужно измерить сопротивление сдвоенного резистора RIR2. Резистор с большим сопротивлением нужно включить взамен R1. Затем отсоединяют конденсатор СП от выхода ОУ, а переключателем S1 и регулятором Частота (R1, R2) устанавливают частоту приблизительно 1 кГц. Осциллограмма генерируемого напряжения на выходе ОУ не должна иметь заметных искажений. Если генерации нет, проверяют исправность элементов генератора, правильность монтажа или увеличивают сопротивление резистора R7*. Амплитуда генерируемого сигнала не должна превышать 150 мВ. Искажения более 1 % устраняют подбором резистора R7* и конденсаторов С2*, С4*, С6*, С8*.

Обсудить эту статью на форуме (0 ответов).
Вся информация, предоставленная на данном ресурсе разрешена к ознакомлению детям школьного возраста. Все практическое использование может быть связана с повышенной электрической опасностью и разрешено детям только под присмотром взрослых.