Звуковой сигнализатор с не повторяющимся звуком

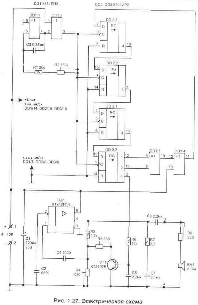
Устройство, схема которого показана на рис. 1.27, позволяет получить довольно приятные не повторяющиеся трели. Это достигается за счет использования генератора псевдослучайной последовательности (ПСП), собранного на логических микросхемах DD1...DD3. Его построение хорошо известно, а работа подробно описана в литературе, например Л27 стр. 277.

Формирователь импульсов ПСП управляет звуковым генератором, который выполнен на широко распространенной микросхеме К174УН14 (импортный аналог TDA2003), включенной в режиме автогенератора. Перестройка частоты звукового генератора осуществляется при помощи транзистора VT1. А на базу транзистора сигнал поступает с выхода генератора ПСП (DD3/2).

Начальная частота звукового генератора (DA1) устанавливается при помощи резистора R4. Диапазон перестройки зависит от резистора R5, а скорость смены звуков (ритм) меняется резистором R2.

В качестве звукового излучателя ВА1 может применяться любой динамик мощностью 0.5...3 Вт и сопротивлением не менее 8 Ом. Резистор R8 позволяет регулировать громкость звукового сигнала.

Подстроенные резисторы R2, R4, R6 применены типа СП--19а, R8 типа ППБ-1А, а остальные резисторы и конденсаторы подойдут любые, но с малыми габаритами. Иначе они не поместятся на печатной плате, приведенной на рис. 1.28. Плата односторонняя, но имеет четыре объемные перемычки, которые устанавливаются до начала монтажа.

Микросхема DA1 должна иметь теппоотвод (крепится к радиатору).

Устройство сохраняет работоспособность при изменении напряжения питания от 6 до 15 В. При этом потребляемый ток не превышает 100 мА.

Схема может применяться в качестве квартирного звонка, будильника или музыкальной игрушки. При этом имеется преимущест-

во по сравнению со звуковым сигнализатором собранным на микросхемах с запрограммированными фиксированными мелодиями. Эта не скоро надоест повторением.

С небольшими изменениями устройство может найти и другие применения, например, в качестве ультразвукового отпугивателя грызунов или комаров. Все, что нужно сделать для этого, описано в следующей статье.

Обсудить эту статью на форуме (0 ответов).
Вся информация, предоставленная на данном ресурсе разрешена к ознакомлению детям школьного возраста. Все практическое использование может быть связана с повышенной электрической опасностью и разрешено детям только под присмотром взрослых.