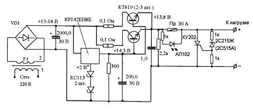
Блок питания СИ-БИ радиостанции

Эта несложная схема позволяет получить хороший коэффициент стабилизации и большой выходной ток, который зависит от числа управляющих транзисторов включенных параллельно. 

Подключенный на выходе тиристор надежно сжигает предохранитель если выходное напряжение по каким-то причинам становится выше допустимого, величина напряжения срабатывания защиты зависит от стабилитрона.

В момент срабатывания защиты или перегрузки по току загорается светодиод, сигнализирующий о том, что предохранитель сгорел.

Обсудить эту статью на форуме (0 ответов).
Вся информация, предоставленная на данном ресурсе разрешена к ознакомлению детям школьного возраста. Все практическое использование может быть связана с повышенной электрической опасностью и разрешено детям только под присмотром взрослых.