Электронный «кубик»

Монеты, кости, барабаны, различные экзотические механизмы с шарами и пр. хорошо известны по многочисленным лотереям, играм, жеребьевкам и т.п. Их назначение состоит прежде всего в том, чтобы в процедуре, исключающей приоритет, выбрать одно событие из N равновозможных. Но устройство такого назначения может быть выполнено и без применения механических средств*.

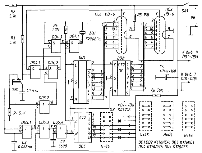
На рис.115 приведена принципиальная схема электронного датчика случайных чисел, в котором NО{2, 3,..., 62, 63} - т.е. N может быть любым числом из этого множества.

Элементы DD4.1 и DD4.2 составляют триггер. При нажатии кнопки SB1 он переходит в состояние, при котором на выходе элемента DD4.1 появляется 1 — напряжение высокого уровня. Оно сохраняется до тех пор, пока импульс с выхода элемента DD5.2, возникающий в момент отпускания кнопки, не возвратит триггер в исходное состояние.

Элементы DD4.3 и DD4.4 и кварцевый резонатор ZQ1 составляют генератор, возбуждающийся при появлении напряжения высокого уровня на входе (выв. 13) элемента DD4.3. Десятичный счетчик, выполненный на микросхемах DD1 и DD2 и работающий синхронно с двоичным счетчиком DD3, - демонстрационный: его состояние отображает табло, составленное из люминесцентных индикаторов HG1 и HG2. Резистор R6 и набор диодов VD1...VD6 составляют конъюнктор — схему, реализующую логическую функцию «И». Какие именно входы этого «И» будут активизированы, зависит от перемычек на контактном поле XX. В соответствии с «весами» разрядов счетчика DD3 этими перемычками выставляют желаемую величину N.

Так, задействованный на схеме набор перемычек соответствует N=4+32=36. Легко видеть, что при переходе счетчика DD3 в состояние «36» (100100) на выходе элемента DD5.4 возникает импульс, возвращающий все счетчики устройства в исходное состояние. Этому состоянию будут соответствовать «0» на всех выходах счетчика DD3 и «1» на тех выходах демонстрационных счетчиков DD1 и DD2, которые потребуются для изображения символа «0» на индикаторах HG1 и HG2. При N=36 последовательность состояний в счетчиках будет: 0, 1, 2,..., 34, 35, 0, 1, 2,...

На рис. 115 справа внизу показаны и некоторые другие позиции контактных перемычек на поле XX.

Каков принцип формирования случайных чисел в этом автомате? При нажатии кнопки SB1 включается генератор и счетчики делают множество «оборотов» - полных по модулю N циклов. При отпускании кнопки счет прекращается и на счетчиках остается «хвост» - младшие разряды общего числа импульсов, поступивших за это время на их С-входы. Они и высвечиваются на табло. Процедура похожа, очевидно, на бросание монеты.

В устройство могут быть, конечно, внесены изменения. Люминес- центные индикаторы можно заменить светодиодными, подключив

 

Рис. 115. Электронный «кубик»

Рис. 115. Электронный «кубик»

 

их сегменты к выходам демонстрационных счетчиков так, как это показано на рис. 116. Кварцевый генератор тоже не обязателен. Его может заменить RC-генератор, возбуждающийся на частоте не менее 25 кГц (кварцевый резонатор заменяют конденсатором емкостью 2000 пФ, сопротивление резистора R4 уменьшают до 2...3 кОм).

Конечно, не предел здесь и N=63. Заменив шестиразрядный счетчик DD3 более длинным (например, двенадцатиразрядным К1561ИЕ20) и дополнив диодно-резисторный «И» еще одним диодом, можно довести N до 99. А введя еще один демонстрационный счетчик и индикатор (на «сотни») и увеличив общее число диодов в «И» до десяти, можно построить «кубик» с тысячью «граней» (N=999).

Электронный «кубик» не требует наладки. Но в равновероятности генерируемых им чисел полезно убедиться, набрав многочисленными пробами достаточный для этого материал.

Одно из возможных применений такого генератора - формирование кодового числа для охранной системы. Установив N=10 и «бросив» электронный «кубик» М раз, получим М-разрядное десятичное число-код. В нем не будет никаких особенностей - ни размера обуви, ни года рождения, ни номера паспорта, ни числа «п» или «е», ни температуры абсолютного нуля, ни каких-либо других удобных для владельца - и для электронного «взломщика» тоже! — чисел. Узнать, «расколоть» полученное таким образом число можно лишь методом проб и ошибок, перебором. А такого рода попытки нетрудно обнаружить и пресечь в самом их начале.


--------------------------------------------------------------------------------

*) Важную роль в таких устройствах играет, конечно, наглядность выбора, его очевидная равновероятность. Электронные устройства в этом отношении уступают механическим. И не только в наглядности, которую так или иначе можно имитировать. В них особенно легко встраивается и непросто обнаруживается тайный приоритет.

Обсудить эту статью на форуме (0 ответов).
Вся информация, предоставленная на данном ресурсе разрешена к ознакомлению детям школьного возраста. Все практическое использование может быть связана с повышенной электрической опасностью и разрешено детям только под присмотром взрослых.