Тональный (частотный) набор - DTMF - применяется в телефонах, радиостанциях и других устройствах. В предлагаемой статье описан приемник-дешифратор, который можно использовать в различных конструкциях. Это устройство можно применять для дистанционного управления различными приборами, для передачи небольших объемов информации по телефону или через радиостанции, в приборах диагностики состояния объектов и т. д.
Двутональный DTMF сигнал хорошо определяется при наличии помех в канале передачи, поэтому надежность подобных систем дистанционного управления весьма высока. Если задействованы все 16 кодов, можно довольно просто реализовать однонаправленный телефонный мост - устройство, позволяющее связать две телефонные линии. При этом можно, позвонив на один телефон, набрать номер на втором, подключенном ко второй линии. Для этого необходимо дополнить дешифратор устройством "автоподнятия" трубки и связать выходы дешифратора с клавиатурой второго телефона через оптроны. Четыре "лишних" кода можно использовать для управления второй линией и для "объединения" линий.
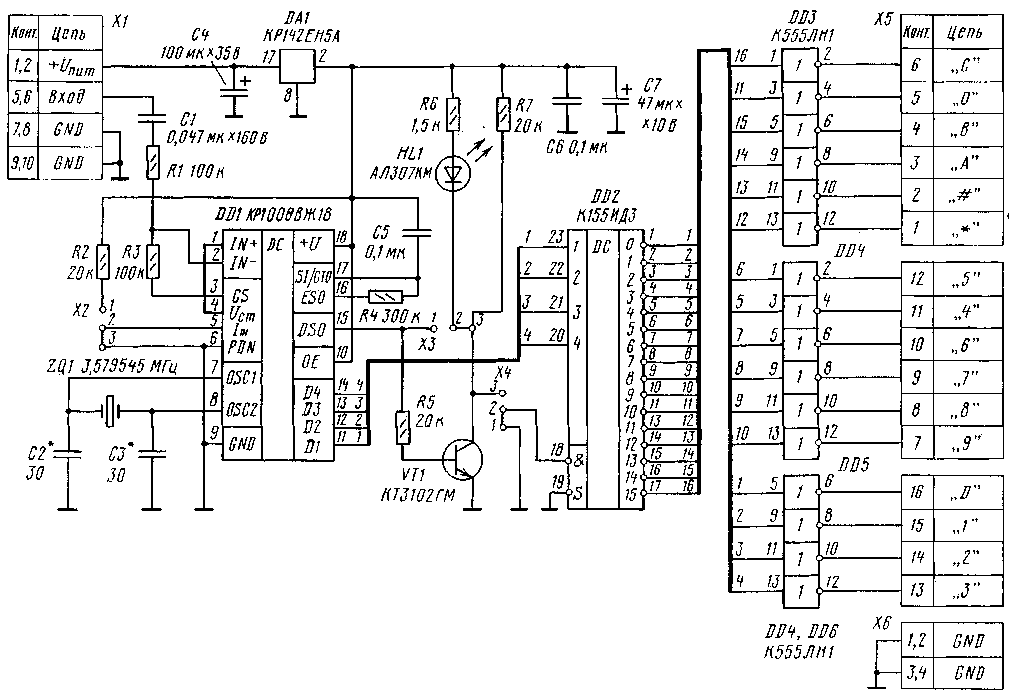
Схема устройства показана на рис. 1. Микросхема DD1 КР1008ВЖ18 (импортные аналоги - MV8870DP, MV8870-1DP, МТ8870, НМ9270, КТ3170) представляет собой приемник-декодер DTMF сигнала. Устройство и работа микросхемы довольно подробно рассмотрены в [1, 2].
В описываемой конструкции применена типовая схема включения. По данньм [2] микросхема КР1008ВЖ18 не является полным аналогом прототипа MV8870. У последней имеются два варианта таблицы кодировки, которые могут быть выбраны в зависимости от логического уровня на входе 5. В данной конструкции эта возможность обеспечивается перемычкой Х2. Микросхемы КР1008ВЖ18 и НМ9270 имеют только один вариант таблицы, в котором тональная комбинация, соответствующая цифре "0", дает двоичную комбинацию 10102=10. При этом перемычка Х2 должна быть установлена в положение "2-3" (на выводе 5 микросхемы DD1- низкий уровень).
В наиболее доступной книге [1] на с. 160 данные о кодировке в табл. 8.7 приведены с ошибками, как в колонке частот, так и в колонках Q1 -Q4 (выходной двоичный код). Правильный вариант таблиц соответствия DTMF сигналов и выходного двоичного кода дан в [2] (см. с. 50 ].
Микросхема DD2 преобразует четырехразрядный двоичный код с выхода DD1 в шестнадцать сигналов, которые могут быть
использованы для управления различными устройствами. После того, как приемник DD1 принял двутональную посылку, на выходах Q1-Q4 возникает соответствующая двоичная комбинация, которая остается до прихода следующей посылки. Это позволяет реализовать два режима работы дешифратора DD2. В верхнем положении перемычки Х4 ("2-3") сигнал на соответствующем выходе DD2 (низкий уровень) присутствует только во время) действия тональной посылки. Если установить перемычку Х4 в нижнее положение ("1-2"), сигнал на выходе DD2 будет присутствовать неограниченно долго, пока не придет следующая тональная посылка.
Светодиод HL1 служит для индикации включения устройства и для контроля распознавания тональной посылки. В положении перемычки Х3 "1-2" светодиод горит постоянно и кратковременно гаснет на время действия тонального сигнала. Если установить перемычку в положение "2-3", светодиод будет включаться только при приеме двутональной посылки на входе DD1.
Печатная плата (рис. 2) выполнена из одностороннего фольгированого с
теклотекстолита. Микросхему DD2 можно заменить на КР1533ИДЗ, но нужно учесть, что у нее другой корпус.
Инверторы микросхем DD3 - DD5 использованы для управления транзисторными ключами (рис. 3). В качестве буферных (без изменения рисунка печатной платы) можно использовать микросхемы К155ЛН2, К155ЛНЗ, К155ЛП9 (повторитель, рис. 4). Выходные транзисторы микросхем К155ЛНЗ и К155ЛП9 могут работать при напряжении до 30 В и токе до 30 мА [3]. Если на плате установлены микросхемы с открытым коллектором на выходе (ЛН2, ЛН3, ЛП9), второй ряд отверстий выходного разъема Х5 можно использовать для установки "подтягивающих" резисторов.
Для питания устройства подойдет любой (в том числе нестабилизированный) источник постоянного тока с напряжением на выходе 8...15 В. Если использованы микросхемы серии К155, ток потребления составляет около 90... 100 мА. Он будет существенно меньше при установке микросхем серий КР1533, К555.
Устройство можно подключить к разговорному узлу телефона или непосредственно к телефонной линии. В последнем случае конденсатор С1 должен иметь рабочее напряжение не ниже 160 В. Правильно собранное из исправных деталей устройство налаживания не требует.
Проверку устройства проще всего осуществить, позвонив кому-нибудь из знакомых, у которых установлен телефонный аппарат с возможностью переключения в режим тонального набора номера. Еще лучше на удаленном телефоне использовать "бипер". Изготовленный автором образец нормально определял сигналы "бипера", который был установлен на расстоянии 10 см от микрофона телефонной трубки. Разумеется, данная проверка носит чисто "качественный" характер, поскольку не учитывает АЧХ излучателя, микрофона, телефонной линии. В большинстве случаев таким образом удается проверить только 12 тональных посылок ("0"-"9", "#", "*").

Необходимо отметить, что в [1] на рис. 8.9 (с. 160) и рис. 8.13, 8.14 (с. 162) в схеме включения микросхемы КР1008ВЖ18 допущена неточность. Правда, при этом микросхема работает, но ухудшается устойчивость к дребезгу и помехам. Резистор R3 = = 300 кОм (рис 8.9) должен быть подключен к выводу 16, а точка соединения R3-С4 к выводу 17 (кстати, на рис. 8.10 в этой книге показано правильное подключение).
Внутренние задержки определения тональных посылок у DTMF декодера в соответствии с [2] лежат в пределах 10...15 мс. Иными словами, при соответствующих значениях С5, R4 максимальная частота следования тональных посылок ориентировочно составляет 20...50 Гц. Если учесть, что за одну посылку передается сразу четыре бита, то для многих применений получается вполне удовлетворительная скорость.
ЛИТЕРАТУРА
1. Кизлюк А. И. Справочник по устройству и ремонту телефонных аппаратов зарубежного и отечественного производства,3-е изд. - М.: Библион, 1997, с. 149-162.
2. Микросхемы для телефонии и средств связи (Микросхемы для телефонии. Вып. 2). - М.: ДОДЭКА, 1998, с. 45-52.
3. Бирюков С. А. Цифровые устройства на интегральных микросхемах, 2-е изд. - М.: Радио и связь, 1987,с.9-10.

Олег ФЕДОРОВ, г. Москва