Видеопередатчик 2.5вт.(дальность до500м.)

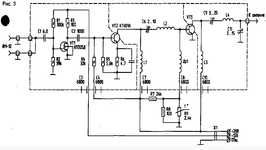
Предварительный каскад передающего усилителя ) собран на полевом транзисторе VT1 с коэффициентом'усиления около 10.
На входе стоит конденсатор С1, имеющий очень маленькую емкость. Сигнал усиливается двумя каскадами линейного усилителя мощности. В первом, имеющим наибольшее усиление, использован транзистор VT2, работающий в классе А. Выходной каскад (его усиление по мощности равно 5) выполнен на транзисторе VT3, обладающем повышенной электрической прочностью и хорошей линейностью. Для температурной стабильности каскада применен терморезистор R9, установленный на радиаторе, вблизи транзистора VT3. Кроме того, каскады разделены экранами. Коэффициент передачи всего устройства составляет около 40 дБ. Усилитель при этом развивает выходную мощность около 2,5 Вт. Выход его рассчитан на подключение нагрузки с сопротивлением 75 Ом. При монтаже конденсатор С1 непосредственно припаивается к центральной жиле кабеля, идущего от видеомагнитофона. Выводы конденсатора должны быть минимальной длины, как и все остальные соединения. Для обеспечения устойчивой работы базовые цепи транзисторов отделены от коллекторных. Сами транзисторы VT2 и VT3 помещены в углубления на радиаторе, и рядом с транзистором VT3 устанавливается терморезистор R9. Остальные детали собраны на печатной плате из двустороннего фольгированного стекло-текстолита, закрепленной на стойках на радиаторе. Фольга одной из сторон используется в качестве экрана. Отверстия под детали должны быть раззенкованы. Экраны между базовыми и коллекторными цепями транзисторов также выполнены из фольгированного стеклотекстолита. Они должны быть соединены с общим экраном схемы. В усилителе применены следующие детали: терморезистор — типа КМТ-1, подстроечные конденсаторы С6, С9, С11 — типа КТ4-21В. Дроссель Др1 намотан на резисторе МЛТ-0,25 сопротивлением 100 кОм проводом ПЭВ-1 0,12 в один ряд до заполнения, около 30 витков. Катушки — бескаркасные и намотаны посеребренным проводом диаметром 1 мм, L1 содержит 3 витка, внешний диаметр катушки — 10 мм, длина намотки — 6 мм; L2 содержит 4 витка, внешний диаметр катушки — 8 мм, длина намотки — 8 мм; L3 содержит 3 витка, внешний диаметр катушки — 8 мм, длина намотки — 5 мм; L4 содержит 4 витка, внешний диаметр катушки — 10 мм, длина намотки — 8 мм. Питать усилитель можно от любого стабилизированного источника, обеспечивающего при напряжении 20 В ток около 0,5 А, а при 12 В — около 80 мА.

Для приемной антенны А2 лучше использовать 5-элементную антенну типа "волновой канал"

Обсудить эту статью на форуме (0 ответов).
Вся информация, предоставленная на данном ресурсе разрешена к ознакомлению детям школьного возраста. Все практическое использование может быть связана с повышенной электрической опасностью и разрешено детям только под присмотром взрослых.