- Сообщений: 341
- Спасибо получено: 13
ТАЙМЕР НА ИНКУБАТОР
- leri
-
Автор темы
- Не в сети
Less
Больше
21 март 2015 22:10 #1
от leri
16Мв-это не память- это склероз!
leri создал тему: ТАЙМЕР НА ИНКУБАТОР
Здравствуйте , подсоветуйте схему таймера с выдержкой в 120 минут, для привода автоматического переворота яиц в инкубаторе,планирую использоваться двигатель с редуктором от дворников авто, то есть каждые два часа он включает двигатель и при достежении,скажем положения 1 - ВМТ(верхняя мертвая точка),выключает проходит опять 2часа включает ,доходит до положения 2 -НМТ (нижняя мертвая точка), и дальше по кругу
16Мв-это не память- это склероз!
Пожалуйста Войти или Регистрация, чтобы присоединиться к беседе.
- Николай Петрович
-
- Не в сети
Less
Больше
- Сообщений: 1116
- Спасибо получено: 46
22 март 2015 04:05 - 22 март 2015 05:40 #2
от Николай Петрович
Николай Петрович ответил в теме ТАЙМЕР НА ИНКУБАТОР
leri, не знаю откуда у Вас информация о 2х часах, но она, для подавляющего большинства пернатых, не верная. Нужен 1 час. Для кур несушек, бройлеров, уток. На 1 час приходилось делать когда работал энергетиком на птицефабрике. Если Вам подойдёт схема с часовой выдержкой, попытаюсь её найти в бумагах. Возможно и сохранилась. А так помню смутно, не конкретно.
Кроме 2х МТ Вам нужна ещё и средняя точка. Это когда лотки встают горизонтально. Иначе как Вы будете ложить в лотки яйца, или при выводе циплят - они попередавят друг друга если лотки не будут в горизонтальном положении. В промышленных инкубаторах они стоят так - / (под 45 гр.) или так - \ то же под 45 градусов. Поворот верхней точки наклонной по часовой стрелки, чернез час обратно.
Вообще была и схема инкубатора Универсал 45. Там все эти нормы расписаны для каждого вида птици.
Но можно собрать и по этой схеме.
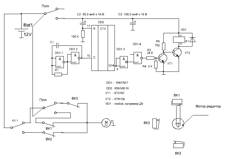
radiokot.ru/forum/download/file.php?id=205211
Замкните кнопку пуск, 2 входа DD1.3 подсоедините к выводу Q14. Таймер будет перекидывать реле через необходимое Вам время. Установленного резистором R1 и конденсатором С1.
Полную схему управления двигателем чертить нужно?
Кроме 2х МТ Вам нужна ещё и средняя точка. Это когда лотки встают горизонтально. Иначе как Вы будете ложить в лотки яйца, или при выводе циплят - они попередавят друг друга если лотки не будут в горизонтальном положении. В промышленных инкубаторах они стоят так - / (под 45 гр.) или так - \ то же под 45 градусов. Поворот верхней точки наклонной по часовой стрелки, чернез час обратно.
Вообще была и схема инкубатора Универсал 45. Там все эти нормы расписаны для каждого вида птици.
Но можно собрать и по этой схеме.
radiokot.ru/forum/download/file.php?id=205211
Замкните кнопку пуск, 2 входа DD1.3 подсоедините к выводу Q14. Таймер будет перекидывать реле через необходимое Вам время. Установленного резистором R1 и конденсатором С1.
Полную схему управления двигателем чертить нужно?
Последнее редактирование: 22 март 2015 05:40 пользователем Николай Петрович.
Спасибо сказали: leri
Пожалуйста Войти или Регистрация, чтобы присоединиться к беседе.
- leri
-
Автор темы
- Не в сети
Less
Больше
- Сообщений: 341
- Спасибо получено: 13
22 март 2015 12:55 - 22 март 2015 13:24 #3
от leri
16Мв-это не память- это склероз!
leri ответил в теме ТАЙМЕР НА ИНКУБАТОР
Спасибо!
Ценная инфа , разбираюсь .....
Схема думаю не помешает,буду признателен если найдете
Я сделал два градусника похожих на ur5kby.at.ua/forum/2-34-1 , планируется , один сухой другой мокрый ,первый будет управлять нагревом воздуха, второй- нагревателем воды , для поддержания влажности, вычисления будут проводится по таблице
Ценная инфа , разбираюсь .....
Схема думаю не помешает,буду признателен если найдете
Я сделал два градусника похожих на ur5kby.at.ua/forum/2-34-1 , планируется , один сухой другой мокрый ,первый будет управлять нагревом воздуха, второй- нагревателем воды , для поддержания влажности, вычисления будут проводится по таблице
16Мв-это не память- это склероз!
Последнее редактирование: 22 март 2015 13:24 пользователем leri.
Пожалуйста Войти или Регистрация, чтобы присоединиться к беседе.
- Николай Петрович
-
- Не в сети
Less
Больше
- Сообщений: 1116
- Спасибо получено: 46
23 март 2015 11:07 - 23 март 2015 20:01 #4
от Николай Петрович
Николай Петрович ответил в теме ТАЙМЕР НА ИНКУБАТОР
Ваша сноска не работает. Это какой то форум, где искать градусники не понятно.
Что бы мне была понятна Ваша проблема, скажите, на сколько яиц планируется инкубатор? Думаю, что нет смысла повторять схему промышленного. Можно взять от него основные параметры для обеспечения % вывода яиц. Это, поворот должен происходить каждый час. Схема поворота должна быть снабжена счётчиком числа поворотов. Иначе Вы не будете знать работают повороты или нет.
Это правильно, что схема 12-и вольтовая. Можно, на период инкубации, поставить аккумулятор как резервное питание. Внутри камера должна быть снабжена вентилятором, который работает всё время инкубации. Но, ежедневно 1 раз в сутки, инкубатор отключается минут на 40 - 1 час, его двери открываются для свободного доступа воздуха. Это имитация, что курица пошла по своим делам, ну поесть например.
Если яиц достаточно много, ну 400 - 500 шт, инкубатор должен быть снабжён системой охлаждения. В начальной стадии инкубации, через несколько дней после закладки яиц, они сами начинают выделять тепло, и потерь тепла через стенки инкубатора может не хватить для нормальной температуры в инкубаторе. Разброс температуры допускается +/- 0,3 С. В реалии она колеблится +/- 0,1 - 0,15 гр. Кроме того должна быть предусмотрена система вентиляции - постоянный приток свежего воздуха в небольших количествах. Иначе яйцо задохнётся. И в связи с этим - нельзя мыть инкубационное яйцо - забиваются его поры. С другой стороны оно должно быть чистым. В жизни курица чистит яйцо своими перьями. Как это делается в инкубаторе я не знал или забыл. Есть предположение, что его чистят щётками, но точно как делают, в этом случае, не знаю. Спросить мне вроде не у кого. Так же не помню как ложится яйцо в лоток (я ведь никогда его туда не ложил, только видел) но знаю точно - не как попало. Пишу это для того, что бы Вы обратили на это внимание.
Контроль влажности производится психрометром. Это конец с ртутью эл.контактного термометра обмотан 3-мя 4- мя слоями марли (узким бинтом) к которому постоянно подаётся вода (бинт влажный). При нормльной влажности в инкубаторе, температура на термометре на 7 гр. меньше температуры инкубатора. (Если у Вас есть возможность это проверить - проверьте, так же мог забыть) Прекратил работать энергетиком птичника в 1987 году, срок прошёл не малый. Повышение влажности в инкубаторе достигается тем, что на нагревательные элементы (тены) капает вода, а так как они достаточно раскалены, вода сразу испаряется. При достижении требуемой влажности эл.магнитный клапан перекрывает подачу воды.
i.caam.ru/sales/prom/rtutnij_kontaktnij_...H00030d04_339293.jpg
Яйца в лоток укладывают вертикально, тупым
концом вверх, в шахматном порядке. В лотки,
рассчитанные на куриное яйцо, перепелиные
яйца можно уложить в два ряда, а накануне
вывода переложить в выводковые лотки.
После заполнения лотка яйца желательно
продезинфицировать. Самым доступным
методом является обработка бытовым
ультрафиолетовым излучателем в течение 5-8
мин. c расстояния 40 см.
"Пуск"- обычный тумблер с фиксацией.
Если, вдруг, что не понятно по схеме - спрашивайте. ОПЕЧАТКА - выход DD1.3 и входа DD1.4 соединить вместе.
Что бы мне была понятна Ваша проблема, скажите, на сколько яиц планируется инкубатор? Думаю, что нет смысла повторять схему промышленного. Можно взять от него основные параметры для обеспечения % вывода яиц. Это, поворот должен происходить каждый час. Схема поворота должна быть снабжена счётчиком числа поворотов. Иначе Вы не будете знать работают повороты или нет.
Это правильно, что схема 12-и вольтовая. Можно, на период инкубации, поставить аккумулятор как резервное питание. Внутри камера должна быть снабжена вентилятором, который работает всё время инкубации. Но, ежедневно 1 раз в сутки, инкубатор отключается минут на 40 - 1 час, его двери открываются для свободного доступа воздуха. Это имитация, что курица пошла по своим делам, ну поесть например.
Если яиц достаточно много, ну 400 - 500 шт, инкубатор должен быть снабжён системой охлаждения. В начальной стадии инкубации, через несколько дней после закладки яиц, они сами начинают выделять тепло, и потерь тепла через стенки инкубатора может не хватить для нормальной температуры в инкубаторе. Разброс температуры допускается +/- 0,3 С. В реалии она колеблится +/- 0,1 - 0,15 гр. Кроме того должна быть предусмотрена система вентиляции - постоянный приток свежего воздуха в небольших количествах. Иначе яйцо задохнётся. И в связи с этим - нельзя мыть инкубационное яйцо - забиваются его поры. С другой стороны оно должно быть чистым. В жизни курица чистит яйцо своими перьями. Как это делается в инкубаторе я не знал или забыл. Есть предположение, что его чистят щётками, но точно как делают, в этом случае, не знаю. Спросить мне вроде не у кого. Так же не помню как ложится яйцо в лоток (я ведь никогда его туда не ложил, только видел) но знаю точно - не как попало. Пишу это для того, что бы Вы обратили на это внимание.
Контроль влажности производится психрометром. Это конец с ртутью эл.контактного термометра обмотан 3-мя 4- мя слоями марли (узким бинтом) к которому постоянно подаётся вода (бинт влажный). При нормльной влажности в инкубаторе, температура на термометре на 7 гр. меньше температуры инкубатора. (Если у Вас есть возможность это проверить - проверьте, так же мог забыть) Прекратил работать энергетиком птичника в 1987 году, срок прошёл не малый. Повышение влажности в инкубаторе достигается тем, что на нагревательные элементы (тены) капает вода, а так как они достаточно раскалены, вода сразу испаряется. При достижении требуемой влажности эл.магнитный клапан перекрывает подачу воды.
i.caam.ru/sales/prom/rtutnij_kontaktnij_...H00030d04_339293.jpg
Яйца в лоток укладывают вертикально, тупым
концом вверх, в шахматном порядке. В лотки,
рассчитанные на куриное яйцо, перепелиные
яйца можно уложить в два ряда, а накануне
вывода переложить в выводковые лотки.
После заполнения лотка яйца желательно
продезинфицировать. Самым доступным
методом является обработка бытовым
ультрафиолетовым излучателем в течение 5-8
мин. c расстояния 40 см.
"Пуск"- обычный тумблер с фиксацией.
Если, вдруг, что не понятно по схеме - спрашивайте. ОПЕЧАТКА - выход DD1.3 и входа DD1.4 соединить вместе.
Вложения:
Последнее редактирование: 23 март 2015 20:01 пользователем Николай Петрович.
Пожалуйста Войти или Регистрация, чтобы присоединиться к беседе.
- leri
-
Автор темы
- Не в сети
Less
Больше
- Сообщений: 341
- Спасибо получено: 13
23 март 2015 23:23 #5
от leri
16Мв-это не память- это склероз!
leri ответил в теме ТАЙМЕР НА ИНКУБАТОР
Здравствуйте,
инкубатор планируется где то на 100 штук яиц, почитал много литературы с интернета по поводу самодельных инкубаторов сложив все это в месте и обработав ,прикинул примерно так,
я планирую сделать так ,два термо датчика(как во вложении), один смотрит за температурой сухой и ее регулирует включая по необходимости лампы( в качестве нагревателя), другой- мокрый, измеряет температуру, по этому градуснику, согласно таблицы, выставляется температура для поддержания влажности,и этот же другой управляет водяным нагревателем, внутри камеры планирую установить вентиляторы для равномерного подогрева с изменяемой скоростью вращения за счет изменения напряжения , с переворотом думаю использовать или вашу схему или на 555 таймере,да вся схема управления будет на 12вольт
а вот ваша идея по поводу клапана на воду, надо обдумать
инкубатор планируется где то на 100 штук яиц, почитал много литературы с интернета по поводу самодельных инкубаторов сложив все это в месте и обработав ,прикинул примерно так,
я планирую сделать так ,два термо датчика(как во вложении), один смотрит за температурой сухой и ее регулирует включая по необходимости лампы( в качестве нагревателя), другой- мокрый, измеряет температуру, по этому градуснику, согласно таблицы, выставляется температура для поддержания влажности,и этот же другой управляет водяным нагревателем, внутри камеры планирую установить вентиляторы для равномерного подогрева с изменяемой скоростью вращения за счет изменения напряжения , с переворотом думаю использовать или вашу схему или на 555 таймере,да вся схема управления будет на 12вольт
а вот ваша идея по поводу клапана на воду, надо обдумать
16Мв-это не память- это склероз!
Вложения:
Пожалуйста Войти или Регистрация, чтобы присоединиться к беседе.
Модераторы: Doc