Помогите сделать схему выключение по второму нажатью кнопки
- radioman
-
- Не в сети
Less
Больше
10 дек 2010 17:04 #36
от radioman
radioman ответил в теме Помогите сделать схему выключение по второму нажатью кнопки
Вот так вот сделал - работает. На выходах 0 - 4В.
Выводы 2-13 можно не подтягивать.
Только антидребезг нужен по-любому. А это еще одна микруха.
Конденсатор не помогает.
Кстати, на ТМ2 пробовал, аналогичный результат - греется микра и стабилизатор.
Хотя у меня они все откуда-то выпаяные, очень возможно, что убитые.
Выводы 2-13 можно не подтягивать.
Только антидребезг нужен по-любому. А это еще одна микруха.
Конденсатор не помогает.
Кстати, на ТМ2 пробовал, аналогичный результат - греется микра и стабилизатор.
Хотя у меня они все откуда-то выпаяные, очень возможно, что убитые.
Вложения:
Пожалуйста Войти или Регистрация, чтобы присоединиться к беседе.
- Александр
-
Автор темы
- Не в сети
Less
Больше
- Сообщений: 41
- Спасибо получено: 0
10 дек 2010 19:20 #37
от Александр
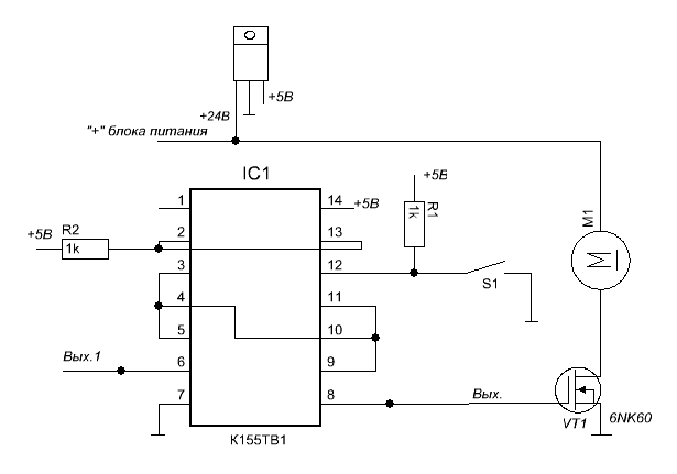
ec73, то есть схема приведенная вами - это схема, позволяющая по первому нажатию кнопки запустить мотор, по второму- остановить. Но, как я вижу, на R1 и R2, а так же на 14 вывод К155ТВ1 подается напряжение 5 вольт. Следовательно я должен пропустить свои 12-24V 3-5A через стабилизатор на 5V, раситанный на мой ток и напряжение, и подать напряжение 5V на R1, R2 и 14 вывод К155ТВ1? так?
откуда тогда возьмется изначальное напряжение 24V для питания мотора? И как избавиться от дребезга? с помощью какой микросхемы?
Александр ответил в теме Помогите сделать схему выключение по второму нажатью кнопки
- вот как раз при нажатии на кнопку и появляется 2,4V. до этого 0. На выходе к мотору до нажатия на кнопку 0, а во время нажатия - 10V. но если кнопку отпустить - то напряжение падает до 0 и на 6 выходе и на выходе к нагрузке.Doc пишет: всегда?
при нажатии кнопки чтонибудь меняеться?
ec73, то есть схема приведенная вами - это схема, позволяющая по первому нажатию кнопки запустить мотор, по второму- остановить. Но, как я вижу, на R1 и R2, а так же на 14 вывод К155ТВ1 подается напряжение 5 вольт. Следовательно я должен пропустить свои 12-24V 3-5A через стабилизатор на 5V, раситанный на мой ток и напряжение, и подать напряжение 5V на R1, R2 и 14 вывод К155ТВ1? так?
откуда тогда возьмется изначальное напряжение 24V для питания мотора? И как избавиться от дребезга? с помощью какой микросхемы?
Пожалуйста Войти или Регистрация, чтобы присоединиться к беседе.
- radioman
-
- Не в сети
10 дек 2010 23:34 #38
от radioman
С антидребезгом потом посмотрю, что-нибудь попроще из того что у меня есть.
Пока что срабатывает нестабильно.
radioman ответил в теме Помогите сделать схему выключение по второму нажатью кнопки
ага, а минус блока питания соединить с общим выводом. (черточка на схеме)пропустить свои 12-24V 3-5A через стабилизатор на 5V, раситанный на мой ток и напряжение, и подать напряжение 5V на R1, R2 и 14 вывод К155ТВ1? так?
ну я нарисовал там, думаю понятно будет.откуда тогда возьмется изначальное напряжение 24V для питания мотора?
С антидребезгом потом посмотрю, что-нибудь попроще из того что у меня есть.
Пока что срабатывает нестабильно.
Вложения:
Пожалуйста Войти или Регистрация, чтобы присоединиться к беседе.
- Александр
-
Автор темы
- Не в сети
Less
Больше
- Сообщений: 41
- Спасибо получено: 0
12 дек 2010 21:24 #39
от Александр
Александр ответил в теме Помогите сделать схему выключение по второму нажатью кнопки
с этим понял, но мне нужна стабильность. Как избавиться в моем случае от дребезга? вообще как от него можно избавится? Doc упоминал конденсатор паралельно кнопке, еще упоминались RS триггеры. что мне подойдет?
Пожалуйста Войти или Регистрация, чтобы присоединиться к беседе.
- radioman
-
- Не в сети
13 дек 2010 09:24 #40
от radioman
radioman ответил в теме Помогите сделать схему выключение по второму нажатью кнопки
Пожалуйста Войти или Регистрация, чтобы присоединиться к беседе.
Модераторы: Doc